MMT Forum Macchine

Annuncio

Collapse
No announcement yet.

Fiat 605C in officina

Collapse
X
 
  • Filtro
  • Data
  • Visualizza
Cancella tutto
new posts

  • L'organo lavorante della trincia è azionato da un motore idraulico?
    Se la rispsosta è si la mia ipotesi è questa:
    1) esiste qualche piccolo problema di tenuta che con olio freddo non da fastidio (a proposito con trincia alzata olio freddo e motore spento in quanto tempo il sollevatore va completamente giù? sono sicuro che comunque va giù!)
    2) la grande quantità di olio richiesto dal motore idraulico in modo continuo fa riscaldare l'olio oltre misura, ma le misurazioni bisogna farle con gli strumenti altrimenti non valgono
    3) con olio caldo il difetto si amplifica fino a divenire evidente ed intollerabile.
    Per finire, hai provato a lavorare con attrezzi diversi dalla trincia ma comunque portati dal sollevatore?
    Comunque "tenuta o non tenuta" la temperatura va mantenuta si intorno ai 70° c max.
    Come ho già scritto ai difetti devono corrispondere dei riscontri prima di stilare diagnosi e terapie (spesso costose)
    In ogni caso la pompa del sollevatore (ed in generale tutto l'impianto)potrebbe risultare sottodimensionata per l'uso con motori idraulici bisognerebbe conoscere esattamente pressione e portata richiesti dal motore e disponibili alla pompa.

    Commenta


    • Originalmente inviato da mauleo
      . I distributori azionano i movimenti della trincia argini (spostamento laterale e rotazione)(si tratta di una trincia argini MEAAT, simile alla Berti larga 1,40 m)..
      Mi era sfuggito quanto sopra,non posso credere che si utilizzi l'impianto idraulico del trattore per l'azionamento del rotore della trincia(impossibile),spero che la rotazione si riferisca alla chiusura/richiamo.
      Originalmente inviato da mauleo
      . Preciso inoltre, che l'impianto non arriva al completo inutilizzo, dopo circa un'ora di lavoro gli spostamenti azionati dai distributori funzionano, anche se un po' più lentamente ma per far funzionare il sollevatore, alzare la macchina e ternerla in posizione è necessario accelerare moltissimo e quindi preferisco sospendere il lavoro per evitare inconvenienti.
      Gli spostamenti richiedono probabilmente una pressione inferiore,per questo ne risentono meno.
      Originalmente inviato da mauleo
      Infatti....il sollevatore funziona perfettamente!! E' stato provato al banco. La testa non ha niente. A questo punto non so proprio cosa fare...forse l'unica possibilità è che la pompa sia guasta.
      Però questa storia che un componente(pompa/sollevatore),prima va bene,dopo viene sostituito,al banco và bene (ma se scende non può andare bene),
      non facilita certo la comprensione.
      Ognuno è ciò che è,non ciò che finge di essere....

      Commenta


      • Come accennato in precedenza, il sollevatore è stato smontato e portato in un aooficina per farlo controllare, il meccanico l'ha provato, non ha trovato particolari anolmalie ed ha solo provveduto a sostituire gli O-Ring del pistone. Effettivamente il fatto che il sollevatore ad olio caldo tenda ad abbassarsi fa pensare ad una perdita di pressione dovuta ad un trafilaggio che sicuramente, almeno in parte, era da addebitare alla vecchia pompa dal momento che una volta sostituita l'impianto funziona molto meglio. L'unica possibibilità è che anche il meccanico quando ha provato il sollevatore non abbia dato tempo all'olio di scvaldarsi e quindi il malfunzionamento non si è verificato. A questo puntoto credo che la cosa migliore sia quella di far ispezionare in loco l'impianto da qualcuno veramente competente.

        Commenta


        • Originalmente inviato da sergiom
          L'organo lavorante della trincia è azionato da un motore idraulico?
          .
          Non si capisce se fai apposta ad evitare di rispondere o altro,evidentemente non ti preoccupano le richieste di chi vorrebbe capire di più per aiutarti.
          Originalmente inviato da mauleo
          Come accennato in precedenza, il sollevatore è stato smontato e portato in un aooficina per farlo controllare, il meccanico l'ha provato, non ha trovato particolari anolmalie ed ha solo provveduto a sostituire gli O-Ring del pistone. .
          Non conosco il tuo sollevatore,ma fra quelli che ho visto nemmeno uno aveva solo OR come tenuta.
          Originalmente inviato da mauleo
          Effettivamente il fatto che il sollevatore ad olio caldo tenda ad abbassarsi fa pensare ad una perdita di pressione dovuta ad un trafilaggio che sicuramente, almeno in parte, era da addebitare alla vecchia pompa .
          La pompa non ha nessun collegamento con l'abbassamente dell'attrezzo,al limite lo contrasta di meno rendendolo più evidente.
          Originalmente inviato da mauleo
          dal momento che una volta sostituita l'impianto funziona molto meglio. L'unica possibibilità è che anche il meccanico quando ha provato il sollevatore non abbia dato tempo all'olio di scvaldarsi e quindi il malfunzionamento non si è verificato.
          Ad olio freddo si manifesta di meno,ma c'è sempre.
          Originalmente inviato da mauleo
          A questo puntoto credo che la cosa migliore sia quella di far ispezionare in loco l'impianto da qualcuno veramente competente.
          Bravo,poi facci sapere.
          Ognuno è ciò che è,non ciò che finge di essere....

          Commenta


          • Ciao Sergio, scusa se ho tardato un po' a rispondere, ovviamente i vostri consigli per me sono preziosi e competenti.
            Vado con ordine:
            La trincia è azionata dalla presa di forza le prese idrauliche comandano solo gli spostamenti.
            ad olio freddo con la trincia alzata non so in quanto tempo il sollevatore andrebbe giù di certo non in pochi minuti
            Ho provato a lavorare con attrezzi diversi portati dal sollevatore ma molto leggeri, tipo rastrello o estirpatore e non ho avuto problemi
            La portata della pompa è di 16,5 l al min.
            Unico piccolo problema da me verificato l'ultima volta che lho usata c'era una perdita proveniente da un tappo situato nella testa del sollevatore (quello con la molla e la valvola sottostanti) che ho provveduto ad eliminare.
            Grazie della collaborazione

            Commenta


            • Tutto ok Mauleo, purtroppo ci sono stati utenti che dopo aver proposto in modo vago una serie di problemi (qualcuno anche bizzarro) sono scomparsi alla richiesta di notizie precise e circostanziate, giusto quindi il richiamo di Mefito.
              Belle le foto (almeno per i miei occhi) con i classici graffietti circolari dovuti al penzolare delle chiavi inserite nel commutatore e la leva del cambio con la vernice consumata dalle mani sotto il pomello (i moderatori mi vogliano perdonare questo piccolo OT).
              Veniamo all'impianto idraulico.
              1) In effetti con i soli spostamenti l'olio non dovrebbe riscaldare.
              2) Comunque dubito che il serbatoio sia di alcuna utilità giacchè l'olio non circola all'interno di esso, da quello che si vede in foto infatti tiene solo pieno il corpo del sollevatore attraverso il piccolo flessibile continuando la pompa a prlevare e scaricare all'interno del corpo sollevatore stesso,
              3) l'allaccio del serbatoio al sollevatore è stato realizzato eliminando lo sfiato, il sollevatore (non modificato) non è completamente pieno d'olio ma fino ad un certo livello, non saprei se possa influire che ora la compensazione sia effettuata attraverso il flessibile e il serbatoio supplementare
              4) Se il tappo a cui ti riferisci è quello indicato dalla freccia si tratta della valvola pilota, cioè una valvolina che, comandata dall'olio proveniente dal perno distributore, invia l'olio al cilindro per il sollevamento o lo devia nella scatola sollevatore nella fase di bracci fermi.
              5) la trincia che si intravede sembra una bella bestiolia ma comunque con olio freddo, motore spento e sollevatore alzato dovrebbe impiegare almeno qualche ora per scendere, in teoria non dovrebbe scendere affatto ma qualche piccolo difetto di tenuta si può perdonare, se scende più velocemente il difetto non è piccolo e va ricercato o nelle tenute del cilindro (oltre gli o-ring ci sono altri elementi) o nella valvola di scarico
              Attached Files

              Commenta


              • x mauleo, la valvola da te citata, serve a chiudere ed aprire il flusso dell'olio nella testata del sollevatore, infatti a volte su modelli anziani puo capitare che si blocchi per interferenze con schegge di ferro o altro provenienti dal cambio, rd allora puo capitare che il sollevatore non alzi piu in quanto la molla non riesce piu a spingerla in basso e chiudere

                Commenta


                • Ciao Sergio, innanzitutto ti voglio ringraziare per l'aiuto fornitomi.
                  Dietro tuo suggerimento stasera ho fatto la prova per vedere a motore spento, dopo aver alzato il sollevatore cosa succede, l'esito è stato il seguente:

                  Ad olio freddo, sollevando quindi una sola volta e spengendo il motore, dopo mezz'ora non è successo niente;

                  Azionando invece più volte il sollevatore e gli spostamenti, anche se l'olio sicuramente non aveva raggiunto temperature elevate (circa 10 minuti di lavoro) una volta spento il motore il sollevatore si è abbassato in pochi minuti di molti centimetri;

                  A motore acceso al minimo dopo un po' di tempo tende a scendere e bisogna accelerare progressivamente sempre di più per recuperare la posizione.

                  La mia domanda relativa alla valvola che correttamente hai indicato in foto era per capire se in qualche modo può essere la causa del malfunzionamento. Altrimenti sai dov'è situata la valvola di scarico? Io possiedo il catalogo delle parti di ricambio del 605 e con un po' di aiuto la dovrei individuare.

                  Purtroppo da quanto emerge risulta abbastanza evidente che le prove fatte in officina sul sollevatore non sono state molto approfondite dal momento che il meccanico mi ha detto che è tutto ok ed ha cambiato solo gli O-ring del pistone.

                  Dalle mie parti non è facile specialmente in questo periodo trovare qualcuno a cui far verificare il sollevatore, quindi i Vostri consigli sono preziosi, grazie di cuore.

                  Grazie Challenger,
                  da quanto dici quella valvola allora non può essere la causa dell'abbassamento indesiderato del sollevatore....o mi sbaglio?

                  Commenta


                  • Originalmente inviato da mefito
                    Purtroppo noi abbiamo solo la tua versione,personalmente dubito fortemente che vi siano stati gli interventi di fantomatici meccanici esterni da te riferiti(sarà perchè ci sono troppe cose che prima vanno bene,poi vengono cambiate,poi vanno ancora bene,poi.....),ma questa è solo una mia opinione.



                    Ciao Mefito,
                    mi dispiace che tu dubiti di quello che dico, sono una persona seria, non è mia abitudine raccontare balle e non credo ci sia bisogno di altre versioni o di prove oggettive. Nella fattispecie, poi, non si capirebbe neanche il motivo dal momento che è mio interesse risolvere il problema esposto.
                    Si può essere più o meno competenti in materia ma la correttezza degli altri non credo sia il caso di meterla in dubbio a meno che non vi siano elementi concreti.

                    La polemica finisce qui e per quanto mi riguarda amici come prima.

                    Detto questo, i meccanici a cui faccio riferimento non sono nè fantomatici nè virtuali cerco di spiegarmi meglio:

                    Prima fase....Il sollevatore non funziona corretamente, un conoscente mi fornisce il nome di un meccanico che spesso utilizza per le sue macchine, gli telefono e viene sul posto.

                    Diagnosi....necessità di monatre un serbatoio dell'olio e forse un radiatore (se la sua diagnosi è sbagliata nè prendo atto ma non l'ho sognato).

                    Passa un po' di tempo prima che io gli telefoni nuovamente perchè mi dice di procurarmi un serbatoio supplementare per l'olio che dopo un po' di ricerche trovo presso un rivenditore di macchine agricole. Telefono per chiedergli di tornare ma purtroppo per lui, nel frattempo ha avuto un incidente con gravi problemi di salute.
                    A questo punto mi trovo veramente in difficoltà (lavoro iniziato da una persona impossibilitata a proseguirlo)

                    Seconda fase....Inizia la ricderca di altre soluzioni, mi reco presso la rivendita di ricambi dove da tempo mi servo che ha anche annessa officina di riparazioni (officina famosa nella mia città evito il nome per ovvi motivi) sapendo però che loro non effetuano visite in loco; spiego il problema e mi suggeriscono di smontare il sollevatore e portarlo per una revisione ipotizzando di dover cambiare la testa. Il resto lo sai perchè è scritto nei post..
                    Per quanto riguarda ...."ci sono troppe cose che prima vanno bene,poi vengono cambiate,poi vanno ancora bene,poi..". dipende dal fatto che considerata la mia esperienza e competenza sto procedendo per tentativi e a prove successive della macchina. Per es. sostituita la pompa il problema non si è manifestato subito come accadeva in precedenza ed ero convinto di aver risolto, purtroppo non è stato così e si è ripresentato dopo un'ora di lavoro. Sai, non essendo competente come Te, può capitare di arrivare a conclusioni sbagliate o contraddittorie....chiedo venia e Ti ringrazio per la pazienza dimostrata.
                    Un cordiale saluto

                    Commenta


                    • x mauleo, la diatriba è talmente lunga che pur avendo letto tutte le risposte, onestamente faccio fatica a seguire il filo logico.Riguardo alla valvola a fungo con tappo in ottone ha una sola funzione, quella di deviare l'olio quando non entra nel sollevatore, tuttavia per scrupolo controlla pure quella(attento a svitarla sotto vi è una molla) assicurati che il cilindro a fungo scorra liberamente ed assolva alla sua funzione di chiusura.A questo punto inizio a dubitare della qualità della testata che ti hanno dato,Se sei gia certo che l'anello in gomma del pistone sollevatore è ok potrebbe proprio trattarsi della valvola di scarico dellolio del cilindro sollevatore situata nella testata e proprio dalla parte opposta ove si trova quella ritenuta col tappo in ottone, infatti questa di chiusura ha la funzione di trattenere l'olio nel cilindro fino ad un nuovo comando di abassamento del sollevatore.Onestamente unapompa di 16lt/min mi sembra un poco piccola per azionare dei motori idraulici, lo stesso olio idraulico che scotta denuncia qualcosa che non quadra nell'intero impianto.Riguardo al problema che appena l'olio si riscalda fai fatica a sollevare, fai una semplice prova, escludi per un giorno il filtro del sollevatore(presumo sia quello a rete) vedi se trovi dei miglioramenti

                      Commenta


                      • X Challenger, seguirò il tuo consiglio di provare per un po' il funzionamento senza filtro olio anche se è praticamente nuovo. Per quanto riguarda l'ubicazione della valvola di scarico per chiarezza allego immagine della testata della testa del sollevatore SAFER così come risulta dall'elenco pezzi di ricambio del FIAT 605. Da quello che riesco a dedurre la valvola in questione dovrebbe essere quella situata nella parte inferiore della testa e composta da un tappo, un flottante, alcuni anelli di tenuta e una molla. Ritengo che per controllare la valvola in questione si debba smontare la testa o il sollevatore completo.
                        Grazie per le indicazioni che saprai darmi

                        Commenta


                        • si bisogna smontare il sollevatore intero, io sul gommato 640 lo ho tolto per riparazioni piu volte, tolto sedile bracci e ciòp che non serve una persona robusta riesce asollevarlo da sola al max chiedi aiuto ad una seconda persona o con un arganello o similari, una volta smontato, senza togliere la testata , puoi smontare la valvola stessa, o se hai la possibilita di fare entrare dell'olio in pressione nel sollevatore nel sollevatore procedere ad una sorta di controllo al banco dello stesso e sulla sua perfetta funzionalità, potendo cosi vedere dove trafila olio, diversamente ti tocca smontare la testata e procedere al controllo dei singoli elementi di valvole in questione, valutandone prima la perfetta complanarieta e tenuta fra sfere e controsfere spilli e contoconi guarnizioni e anelli o -ring, poi procedendo alla messa in pressione delle valvole con apposita pompa manuale che solitamente si usa per verificare gli iniettori, al max se dovresti arrivare a tal punto chiedi l'aiuto ad un pompista diesel che solitamente è provvisto di tale pompa che è abbastanza costosa

                          Commenta


                          • Per il momento provo a smontarlo e a verificare la valvola di scarico dell'olio e gli O-Ring., l'ho già smontato una volta per farlo verificare e se non altro sono stati sostituiti gli O-Ring del pistone. Per quanto riguarda le valvole io nel disegno che ho inviato ne vedo solo due (quella in alto con il tappo di ottone e quella di scarico), quindi sarebbero quelle da "mettere in pressione" immagino per controllare la tenuta?
                            Grazie dell'aiuto

                            Commenta


                            • La valvola pilota non influisce sulla tenuta ma , come ha detto Challenger, sul funzionamento del sollevatore.
                              Sulla tenuta possono influire:
                              1) le tenute del pistone;
                              2) la valvola di scarico (quella che si vede in basso al centro della tavola ricambi);
                              3) la valvola di ingresso dell'olio (la pallina con molla che si vede tra distributore e guarnizione in basso a destra)

                              Commenta


                              • X Sergio,
                                ho nuovamente smontato il sollevatore, l'ho rovesciato e ho tolto la valvola di scarico dalla sede. Ad un primo esame mi sembra che entrambi gli O-Ring non siano in buone condizioni in particolare quello che si trova all'interno del pistoncino, infatti, lo tende ad uscire quasi senza opporre resistenza ed è molto schiacciato. Non so se è questa la causa dei guai ma in ogni caso cambierò gli O-Ring. La valvola regolatrice di pressione (dovrebbe essere quella sulla parte anteriore del sollevatore) invece è addirittura priva di uno dei due O-Ring che si vedono in figura ed era avvitata a fine corsa. Da quanto per il momento verificato risulta evidente che il controllo dell'officina si è limitato alle tenute del pistone, forse con un ispezione accurata si potevano evitare successivi e fastidiosi interventi. Cosa nè pensi Sergio? possono essere gli O-Ring della valvola di scarico? Purtroppo devo procedere per tentativi cercando di individuare quello che non va.
                                Grazie della tua disponibilità, ciao a presto

                                Commenta


                                • Cose fenomenali! Quando parlo di guasti incredibili!
                                  Passi per gli o-ring rovinati della valvola di scarico! mi pare ovvio che potrebbero compromettere la tenuta.
                                  Ma la valvola di sovrappressione come fa ad essere senza o-ring? si sono dimenticati di montarli alla fiat? o forse qualcuno (credendosi più intelligente di quelli che gli O-ring hanno messo) li ha tolti? e poi... perchè intervenire su una valvola che si apre una statisticamente una volta nella vita di 10 trattori? l'ultimo pezzo che si potrebbe guastare è proprio la valvola di sicurezza del sollevatore.
                                  Mi sembra di essere obbligato a suggerirti che gli o-ring danneggiati vanno sostituiti e quelli mancanti rimessi.

                                  Commenta


                                  • X Sergio e Challenger
                                    grazie ai vostri suggerimenti ho finalmente riparato il sollevatore!
                                    Ho sostituito tutti gli O-Ring e le guarnizioni in rame della valvola di scarico e adesso va a meraviglia, provato per più di un'ora alza bene, non tende ad abbassarsi e l'olio non scalda praticamente più (dopo un'ora di lavoro appena tiepido). Per quanto riguarda la valvola di sicurezza, di O-Ring ne ho cambiati solo due, perchè quello relativo alla manopola di regolazione non c'era più in quanto la valvola in quel punto era stata saldata non so bene per quale motivo.
                                    Morale della favola....dopo tutte queste peripezie costate fra l'altro anche diversi soldini (serbatoio supplementare, fantomatica revisione testata, olio idraulico nuovo, filtro nuovo) per interventi e suggerimenti di addetti ai lavori, il sollevatore aveva sostanzialmente bisogno di 3 O-ring e due guarnizioni del costo di 4 Euro. Sicuramente aver cambiato la pompa con una nuova ha giovato visto che anche prima di riparare la valvola di scarico, con la pompa nuova almeno per un po' funzionava....ma tutto il resto forse non era necessario. Comunque il lato positivo è che l'esperienza insegna.
                                    UN GRAZIE A TUTTI QUELLI CHE HANNO CONTRIBUITO CON I LORO MESSAGGI ED UNO PARTICOLARE A SERGIO E CHALLENGER

                                    Commenta


                                    • Se la valvola è manomessa ti consiglio vivamente di cambiarla con una nuova e già tarata, ne va della sicurezza del cilindro del sollevatore, non saprei quanto costa ma non credo molto, hai fatto 30 fai anche 31!
                                      Il serbatoio comunque lascialo perchè potrebbe servire per compensare la differenza di volume olio nei cilindri tra tutto rientrati e tutto estesi (pari al volume degli steli dei cilindri)

                                      Commenta


                                      • Aiuto per sollevatore

                                        Salve a tutti, avrei bisogno di un aiuto, ho un 605 c montagna, preso usato con 2000 ore ma perfettamente revisionato, premetto che non sono un agricoltore ma piuttosto un semiagricoltore della domenica per intenderci, comunque uso la 605 con estirpatore e trincia nell'uliveto, quest'anno purtroppo è accaduto che dopo un energica estirpata nel terreno non troppo in tempra ho notato molto olio nella buchetta sotto la leva del cambio, fra le due frizioni per intendersi, e sembra che provenga dal distributore del sollevatore, dico sembra perchè invece la testa del distributore è asciutta mentre un pò di olio si vede solo nello snodo del sollevatore sx ma da li è impossibile che coli nella buchetta, ho provato a pulire tutto e a cercare da dove fuoriesce ma non lo riesco a vedere e sono anche sicuro che si tratti di olio del sollevatore, ho anche il distributore per lo spostamento laterale ma anche quello è completamente asciutto.

                                        non so che fare, se qualcuno mi può dare qualche consiglio .....

                                        Commenta


                                        • Originalmente inviato da enricone
                                          Salve a tutti, avrei bisogno di un aiuto, ho un 605 c montagna, preso usato con 2000 ore ma perfettamente revisionato, premetto che non sono un agricoltore ma piuttosto un semiagricoltore della domenica per intenderci, comunque uso la 605 con estirpatore e trincia nell'uliveto, quest'anno purtroppo è accaduto che dopo un energica estirpata nel terreno non troppo in tempra ho notato molto olio nella buchetta sotto la leva del cambio, fra le due frizioni per intendersi, e sembra che provenga dal distributore del sollevatore, dico sembra perchè invece la testa del distributore è asciutta mentre un pò di olio si vede solo nello snodo del sollevatore sx ma da li è impossibile che coli nella buchetta, ho provato a pulire tutto e a cercare da dove fuoriesce ma non lo riesco a vedere e sono anche sicuro che si tratti di olio del sollevatore, ho anche il distributore per lo spostamento laterale ma anche quello è completamente asciutto.

                                          non so che fare, se qualcuno mi può dare qualche consiglio .....
                                          Non conosco quel sollevatore ,ma provo a darti qualche indicazione.
                                          Se c'è olio da qualche parte arriva,se non lo vedi tu non puoi chiedere a chi non vede di trovarti la soluzione.
                                          Probabilmente la perdita c'è con quella parte del circuito in pressione,Devi ricreare le condizioni per la perdita,con olio caldo tieni un peso(più elevato possibile sul sollevatore e fai una prima verifica.
                                          Poi manda in pressione alternativamente tutte le vie degli attacchi rapidi(senza nulla collegato),con cicli di pressione riposo di qualche secondo.
                                          Se provi con tutto pulito dovresti trovarla.
                                          Ognuno è ciò che è,non ciò che finge di essere....

                                          Commenta


                                          • Ciao
                                            da come hai descritto le cose, probabilmente la perdita d'olio viene da sotto il sollevatore, inffatti, dalla parte opposta a quella del tappo di sfiato c'è il tappo della valvola di scarico. Ti consiglio inoltre di controllare se la perdita non si verifica nella parte inferiore della testata.
                                            Saluti

                                            Commenta


                                            • Ciao Mefito ... allora ... ho pulito accuratamente tutto quello che era possibile, ho eseguito alla lettera i tuoi consigli ma con mio stupore dopo almeno un ora non ho vsto trafilare una goccia di olio, mi son detto, vabbè, forse non è così che riesco a ricreare la situazione, ho spento tutto (nel frattempo mi son messo a spollonare gli ulivi) e a tarda sera, quindi dopo almeno 3 ore, son tornato a vedere il trattore, con mio stupore ho trovato tutto bagnato di olio, non nella buchetta del cambio come l'altra volta ma lungo i due lati sotto i bracci del sollevatore con i rigagnoli d'olio che sorpassavano la pdf, inoltre erano bagnati e con le gocciole che cadevano, tutti e due i bracci dei sollevatori proprio sul dado inferiore che gli blocca, ho scattato alcune foto, appena le scarico dalla macchina le invio .... grazie comunque per la "pazienza" dimostrata fino ad ora.

                                              Commenta


                                              • Salve,
                                                da come descrivi la cosa la perdita di olio dovrebbe riguardare le tenute dei bracci del sollevatore. Se togli i bracci del sollevatore troverai uno spessore per ciascun braccio e sotto gli spessori gli O-Ring. Io proverei a controllare gli O-Ring dal momento che è un operazione facilissima e che richiede poco tempo. Se sono usurati sostituiscili. Per quanto riguarda la valvola di scarico puoi vedere dove si trova guardando il disegno della testa del sollevatore che a suo tempo ho pubblicato a pg.2, ma come Ti ripeto da quello che dici mi sembra improbabile che la perdita venga da lì.

                                                Saluti

                                                Commenta


                                                • Ti ringrazio tanto .... il prossimo fine settimana provvedo e poi vi faccio sapere, comunque le foto le inserisco lo stesso appena posso

                                                  Commenta


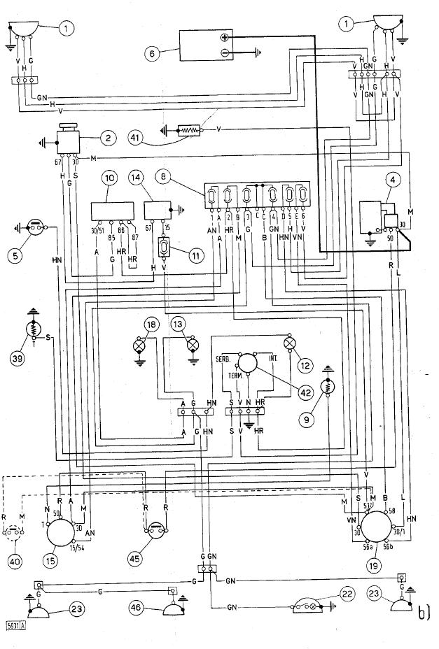
                                                  • qualcuno saprebbe fornirmi lo schema elettrico del Fiat 605 C Super ???
                                                    GRAZIE!!!!!!!!

                                                    Commenta


                                                    • Ciao Fiat 605/007 cerco uno scanner e te lo invierò entro Lunedi in allegato.
                                                      Ciao Brunop

                                                      Commenta


                                                      • Consiglio rulli

                                                        Salve a tutti,
                                                        vorrei da voi un consiglio riguardo i miei due rulli porta cingolo ( 605 Csm del 1981 )
                                                        I rulli in questione si presentano molto ovalizzati anche se girano correttamente sia con la macchina in movimento che a mano, ( una volta smontati ) segno evidente o che si erano bloccati o che comunque hanno lavorato male. Adesso il mio dubbio è questo : al Cons. Agrario, contrariamente ai loro interessi, mi consigliano visto che hanno solo la funzione di sorreggere il cingolo e visto che girano liberi, di non cambiarli ( il loro costo è di 130 € l'uno )
                                                        A voi vi sembra giusto ?

                                                        Commenta


                                                        • I rulli in effetti sono ridotti maluccio, il consumo che manifestano è chiaramente causato da un lungo uso in condizioni di blocco, ciò succede facilmente se si accumula molta terra tra rullo e corpo carrelli, quelli del Consorzio hanno ragione solo se i rulli girano effettivamente bene, cioè se la catena quando si trova nella parte usurata rotola sul rullo e non striscia, cosa che in fotografia non riesco a valutare ma che non do per niente scontata.
                                                          Solo per curiosità, il prezzo si riferisce al rullo nudo (solo il componente usurato) oppure al rullo completo di boccole e tenute?

                                                          Ecco lo schema elettrico, vale anche per il 455 ed il 505
                                                          Attached Files

                                                          Commenta


                                                          • Ciao Brunop allora ci saidire se quando la catenaria passa sulla parte consumata del rullo rotola o striscia?
                                                            Ciao.
                                                            ps: certo che per ridurre i rulli in quel modo belli animali devono esser stati i precedenti proprietari!

                                                            Commenta


                                                            • Originalmente inviato da fiat 605/007
                                                              grazie sergiom, !!!!!! ora mi metto al lavoro e lo rifaccio ex novo, e modifico anche i fari, li metto nella mascerina così non si spezzano più!!!!!!!!!!!!!!
                                                              Ciao, una richiesta:
                                                              come inserisci i fari all' interno della mascherina ?
                                                              quando hai fatto il lavoro puoi postare una foto ?

                                                              Buon Lavoro.

                                                              Originalmente inviato da MCT-ITA
                                                              Ciao Brunop allora ci saidire se quando la catenaria passa sulla parte consumata del rullo rotola o striscia?
                                                              Ciao.
                                                              ps: certo che per ridurre i rulli in quel modo belli animali devono esser stati i precedenti proprietari!
                                                              Salute MTC-ITA
                                                              Ho verificato bene ed i rulli girano bene anche quando la catenaria
                                                              passa sulla parte del rullo completamente ovalizzata.
                                                              Comunque lo terrò sempre sott'occhio, al minimo segno di strisciamento sostituirò i rulli.
                                                              Certo che sarei proprio curioso di sapere come hanno fatto a ridurli in questa maniera.....

                                                              A presto MTC.
                                                              Brunop.

                                                              Commenta

                                                              Caricamento...
                                                              X